0

Нет повторного автозапуска A93 v2

Алексей Кузнецов 5 months ago updated 5 months ago 34

Здравствуйте. Так как до технической поддержки не дозвонится, задам вопрос тут. 

Собственно вопрос: - Почему после удачного автозапуска, и последующего глушения двигателя (не важно как, сама ли заглохла по таймеру, или заглушена в ручном режиме), не удается произвести повторный автозапуск

Чем инициируется не важно (брелоком, приложение, смс).

Причем видно что косяк это программный, блок даже не пытается завести машину., в приложении пишет произошла ошибка, а в ответном СМС многозначное команда не выполнена. (почему она не выполнена? по какой причине? уж обработчик ошибок можно было бы и написать нормальный).

Причем если пройти все муки с установкой программной нейтрали заново, автозапуск снова запустится, но к сожалению только один раз.

Какое авто?

Chevrolet Rezzo. Ни каких там CAN не задействовано.

+1

Причем видно что косяк это программный, блок даже не пытается завести машину.,

Странный вывод.

Если не пытается - значит нетраль отключется ,проблема скорее всего в подключении.  

Нет не отключается.

Во первых: - В приложении ведутся логи (открыта дверь, опущен ручник и т.д.)

Во вторых: - Это не какая то случайность, а прям закономерность (первый раз после постановки обязательно заведется, второй раз после заводки не заведется)

+1

Забудем пока про приложение...

 

Что пишет брелок при неудачном запуске? Лучше фото.

да.... без осмотра только гадать.

Что то отменяет нетраль

особенно символ (Р) интересует на номерах машинки. Не появляется?

Нет не появляется. 

В логах тоже нет что ручник опускался.

Поставил  плюс комментарию  коллеги - фото брелока делайте  после отправки команды "заводись", а она в ответ Вам ОСТ пишет на месте часов.


а от себя добавлю еще три вопроса:

1)  куда и как подключили сине-красный провод сигнализации к проводке машины?

2) куда и как подключили  оранжево-фиолетовый провод сигнализации?

3) в фонарях СТОП стоят обычные лампы накаливания или  светодиМодные светильники?

Нет не появляется.

Ну тогда тем более  - ждем ответов на вопросы 1,2,3

Ответ 1:

Сине-красный провод. Он же "Вход стояночного тормоза"

Подключен к проводу от концевика ручника, естественно с диодом согласно инструкции.

(Если бы подключение было неверным не срабатывал бы и первый автозапуск, так как не было бы изменения сигнала)

Ответ 2:

Оранжево-синий провод. Он же вход "сигнала тормоза от педали"

Не подключен вообще. Не вижу смысла. Для чего он? Функция №02 - автоматическое управление
замками дверей в програмируемых фунциях охраны "отключена"

Ответ 3:

Отпал сам собой. Я не использую тот вход. Да и новомодные лампы тоже.

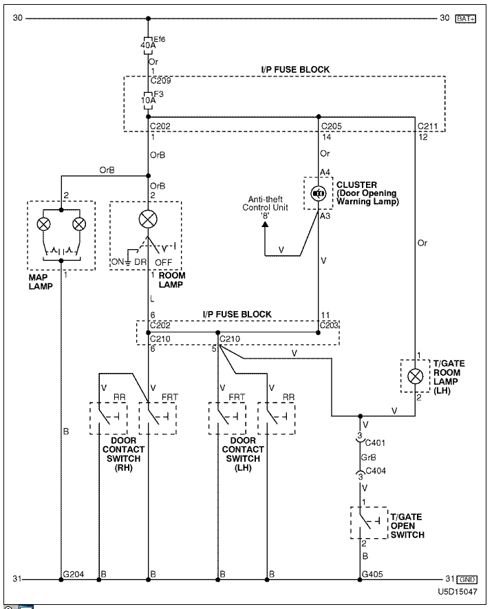
Контроль концевиков дверей куда подключен?

Все концевики дверей, включая пятую дверь багажника сходятся в одной точке возле разъема. Точка С203. 

Image 77609

https://disk.yandex.ru/i/l98y2MEyJtvhIw - ссылка на видео как это происходит.

+1

На 47 секунде звук на брелке  не завершения запуска .... Или перезагрузка или еще какойто статус прилетает. Концевики похоже на плафон подключены в итоге..

По поводу звука. Да действительно звук после остановки двигателя отличается в зависимости чем остановить брелоком или приложением. Не знаю с чем это связано. Возможно так задумано.

Поставил плюс предположению коллеги.

Если  фонари салона  перевести на их включение от открытия дверей - они загораются   после  остановки мотора с брелка?Речь про фонарь ROOM LAMP на схеме и положение переключателя DR (DOOR)

Что касается

Оранжево-синий провод. Он же вход "сигнала тормоза от педали"

Не подключен вообще. Не вижу смысла. Для чего он?

То провод не оранжево-синий, а  оранжево-ФИОЛЕТОВЫЙ - это еще одна зона охраны вообще-то. Кроме того - нажав на педаль тормоза  можно  отменить программную нейтраль, если автозапуск не нужен или произвести перехват зажигания при посадке в заведенную машину, нажав на педаль еще до  опускания ручника.

Если   не собираетесь его использовать, то рекомендую посадить его на массу, чтобы он не мешал сигнализации работать... Нормальный потенциал на нем - МАССА.

Все  неиспользованные  провода укорочены  возле блока на расстоянии 5-7 см и связаны в компактные пучки? Или  смотаны в клубок возле блока без укорачивания?

По поводу ламп в салоне. Параллельно находится лампа в багажнике. Они не зажигаются. Если б зажигались (ложное срабатывание концевиков ) сработал бы сигнал тревоги. Так срабатывает сигнал тревоги если в режиме охраны опустить ручник. Так что думаю версию концевиков дверей и ручника можно отбросить.

А теперь новые данные:

Замечено что если глушить двигатель с брелока, то заведется хоть пять раз.

А когда глушим двигатель с приложения, то не заведется. (собственно что и происходит, глушим брелоком первый раз все ок, глушим приложением второй раз не ок)

Прошивки блока и GSM последние?

Возможно так задумано.

нет такой задумки

Версия GSM модуля HD03 - R8 (обновился по воздуху)

Версия основного блока по моему U5 по моему было написано на блоке, но точно не помню, так что могу ошибаться

Вот кстати нашел инфу по прошивкам в личном кабинете.

Image 77623

А теперь новые данные:

Замечено что если глушить двигатель с брелока, то заведется хоть пять раз.

А когда глушим двигатель с приложения, то не заведется. (собственно что и происходит, глушим брелоком первый раз все ок, глушим приложением второй раз не ок)

Хм... А как же исходный текст? Вот этот

Собственно вопрос: - Почему после удачного автозапуска, и последующего глушения двигателя (не важно как, сама ли заглохла по таймеру, или заглушена в ручном режиме), не удается произвести повторный автозапуск?
Чем инициируется не важно (брелоком, приложение, смс).

Доп каналы в гибкой логике  настроены какие-нибудь?

Провел эксперимент.

Теперь ставим первый раз на охрану только с приложения или посредством смс.

В результате при постановки на охрану мотор глушится, но в ответку приходит "ошибка команда не выполнена", причем замки не запираются и соответственно нет постановки на охрану.

Если послать команду второй раз. Замки запираются и машина встает на охрану.

Естественно автозапуск после этого не работает.

Нет никаких доп каналов не задействовано. Конфигурирование програмно не проводилось

Проверьте закрытие звонком...

Машина(0079681205506)_20251211234404.mp3

Звонком дела обстоят так.:

Постановка на охрану брелоком.

Затем запуск двигателя голосом.....ОК

Глушение двигателя голосом.....двигатель глохнет на сигналка сообщает о том что команда не выполнена.

Последующий запуск двигателя.......команда не выполнена

И снова здравствуйте. По совету Романыча48 проделал процедуру привязки GSM модуля. Попробывал, работает. Один раз так же глюкануло, но теперь все ОК

Всем спасибо за внимание и советы.